空心桨叶(污泥)干燥机
产品介绍:
该产品可对膏状、颗粒状、粉状、浆状物料间接加热或冷却,可完成干燥、冷却、加热、灭菌、反应、低温燃烧等单元操作。设备中特殊的楔型搅拌传热浆叶,具有较高的传热效率和传热面自清洁功能。
工作原理:
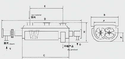
空心轴上密集排列着楔型中空浆叶,热介质经空心轴流经浆叶。单位有效容积内传热面积很大,热介质温度从-40℃到320℃,可以是水蒸汽,也可以是液体型:如热水、导热油等。间接传导加热,没有携带空气带走热量,热量均用来加热物料。热量损失仅为通过器体保温层向环境的散热。楔型浆叶传热面具有自清洁功能。物料颗粒与楔型面的相对运动产生洗刷作用,能够洗刷掉楔型面上附着物料,使运转中一直保持着清洁的传热面。浆叶干燥机的壳体为Ω型,壳体内一般安排二到四根空心搅拌轴。壳体有密封端盖与上盖,防止物料粉尘外泄而充分发挥作用。传热介质通过旋转接头,流经壳体夹套及空心搅拌轴,空心搅拌轴依据热介质的类型而具有不同的内部结构,以保证理想的传热效果
性能特点:
1、 浆叶干燥机能耗低:由于间接加热,没有大量携带空气带走热量, 干燥器外壁又设置保温层,对浆状物料,蒸发1kg水仅需1.2kg水蒸汽。
2、 浆叶干燥机系统造价低:单位有效容积内拥有巨大的传热面,就缩短了处理时间,设备尺寸变小。就极大地减少了建筑面积及建筑空间。
3、 处理物料范围广:使用不同热介质,既可处理热敏性物料,又可处理需高温处理的物料。常用介质有:水蒸汽、导热油、热水、冷却水等。 既可连续操作也可间歇操作,可在很多领域应用。
4、环境污染小:不使用携带空气,粉尘物料夹带很少。物料溶剂蒸发量很小,便于处理。对有污染的物料或需回收溶剂的工况,可采用闭路循环。
5、操作费用低:该设备正常操作,仅1小时/天?人。低速搅拌及合理的结构。磨损量小,维修费用很低。
6、操作稳定:由于楔型浆叶特殊的压缩--膨胀搅拌作用,使物料颗粒充分与传热面接触,在轴向区间内,物料的温度、湿度、混合度梯度很小,从而保证了工艺的稳定性。
适应物料
浆叶干燥机已成功地用于食品、化工、石化、染料、工业污泥等领域。设备传热、冷却、搅拌的特性使之可以完成以下单元操作:燃烧(低温)、冷却、干燥(溶剂回收)、加热(融化)、反应和灭菌。搅拌浆叶同时又是传热面,使单位有效容积内传热面积增大,缩短了处理时间。楔型浆叶传热面又具有自清洁功能。压缩--膨胀搅拌功能使物料混和均匀。物料沿轴向成"活塞流"运动,在轴向区间内,物料的温度、湿度、混合度梯度很小。用导热油做热介质,浆叶干燥机可完成低温燃烧工作。如:二水硫酸钙(Ca2SO4?2H2O)燃烧转化为半水硫酸钙(Ca2SO4?1/2H2O)。碳酸氢钠(NaHCO3)经煅烧转化为纯碱(Na2CO3)等。通入冷却介质,如水、冷却盐水等即可用来冷却。如:使用于纯碱行业的浆叶式凉碱机,取代老式的空气冷却凉碱机,节省了能源及尾气处理设备,降低了操作费用。干燥,设备主要的功能,不使用热空气,使溶剂回收、能源消耗、环境控制处于易处理的理想状态。对需回收溶剂、易燃易氧化热敏性物料尤为适应。已广泛用于精细化工、石化、染料行业。轴向区间内,温度、湿度、混合度的均匀性,使得设备可用来加热或融化,或进行一些固体物料反应。在复合肥及变性淀粉行业均已成功使用。浆叶干燥机可用来对食物和面粉进行灭菌处理。单位有效容积内大的加热面积,很快就将物料加热到灭菌温度,避免了长时间加热而改变物料品质。
技术规格
|
型号\项目spec\item |
QJ3 |
QJ9 |
QJ13 |
QJ18 |
QJ29 |
QJ41 |
QJ52 |
QJ68 |
QJ81 |
QJ95 |
QJ110 |
|
传热面积Heat transferring area m2 |
3 |
9 |
13 |
18 |
29 |
41 |
52 |
68 |
81 |
95 |
110 |
|
有效容积effective volume m3 |
0.06 |
0.32 |
0.59 |
1.09 |
1.85 |
2.8 |
3.96 |
5.21 |
6.43 |
8.07 |
9.46 |
|
转速范围range of rotating speed r.m.p |
15-30 |
10-25 |
10-25 |
10-20 |
10-20 |
10-20 |
10-20 |
10-20 |
5-15 |
5-15 |
5-10 |
|
功率power kw |
2.2 |
4 |
5.5 |
7.5 |
11 |
15 |
30 |
45 |
55 |
75 |
95 |
|
器体宽A width of vessel mm |
306 |
584 |
762 |
940 |
1118 |
1296 |
1474 |
1652 |
1828 |
2032 |
2210 |
|
总宽B total width mm |
736 |
841 |
1066 |
1320 |
1474 |
1676 |
1854 |
2134 |
1186 |
2438 |
2668 |
|
器体长C length of vessel mm |
1956 |
2820 |
3048 |
3328 |
4114 |
4724 |
5258 |
5842 |
6020 |
6124 |
6122 |
|
总长D total length mm |
2972 |
4876 |
5486 |
5918 |
6808 |
7570 |
8306 |
9296 |
9678 |
9704 |
9880 |
|
进出料距E distance of material inlet & outlet mm |
1752 |
2540 |
2768 |
3048 |
3810 |
4420 |
4954 |
5384 |
5562 |
5664 |
5664 |
|
中心高F height of center mm |
380 |
380 |
534 |
610 |
762 |
915 |
1066 |
1220 |
1220 |
1220 |
1220 |
|
总高H total height mm |
762 |
838 |
1092 |
1270 |
1524 |
1778 |
2032 |
2362 |
2464 |
2566 |
2668 |
|
进气口N steam inlet “N” (inch) |
3/4 |
3/4 |
1 |
1 |
1 |
1 |
11/2 |
11/2 |
11/2 |
11/2 |
2 |
|
出水口O water outlet "o" (inch) |
3/4 |
3/4 |
1 |
1 |
1 |
1 |
11/2 |
11/2 |
11/2 |
11/2 |
2 |

